学院首页 > 人才培养 > 本科生培养 > 通知公告 > 正文

【机情无限 精彩毕设】机械2025届毕业设计(论文)中期检查优秀案例分享第四期——随机轨道谱干扰下高速列车转向架悬挂部件故障诊断方法

发布时间:2025.04.12 | 编辑: 李艳梅

学生姓名:朱阳

班级车辆2021-02班

指导教师:杨旭锋

毕设题目:《随机轨道谱干扰下高速列车转向架悬挂部件故障诊断方法》

 

 

 

一、概况

1.选题意义

随着我国高速铁路的快速发展,相应的安全运维技术显得格外重要。高速列车转向架作为列车的核心结构,承担着连接车体和轨道的重要作用,其机械性能的恶化轻则导致振动加剧、舒适性降低,重则导致列车运行失稳, 脱轨翻车等严重安全事故。空气弹簧、横向减振器以及抗蛇行减振器是转向架中关键的部件,其运行状况直接影响了转向架以及列车的运行性能。机械故障振动信号由于受到随机轨道谱的干扰,这为列车的故障诊断带来了新的挑战。考虑随机轨道谱的干扰,提出新的基于神经网络模型的故障诊断方法,提高神经网络模型的抗干扰能力,对于加速故障诊断方法的应用具有重要意义。

 

2.任务分解

本文的主要内容分为三大部分:

1)在SIMPACK软件平台搭建了CRH380A动车组的动力学模型;根据《我国高速铁路无砟轨道谱》反演了多条轨道不平顺数据;仿真得到了轨道随机不平顺的高速列车动力学仿真信号。

2)分别提出基于LSTM网络和LSTM-AM网络的故障诊断方法,在理想工况下进行故障诊断,对比上述网络的故障诊断方法的诊断性能。

3)考虑轨道随机不平顺时,已有故障诊断方法泛化能力较差。针对该问题提出一种改进的CGAN网络诊断方法。该方法通过生成器学习训练样本特征并输出生成样本,再将生成样本与原始样本作为分类器的训练样本从而提高分类器泛化能力,有效提高了考虑轨道随机不平顺时的转向架故障诊断准确率。

二、已完成工作

    1.外文文献翻译

 

图2-1 文献翻译情况

2.建立CRH380A动车组动力学模型并验证

基于SIMPACK平台,建立了CRH380A动车组的动力学模型如下图所示。左图为转向架动力学模型,右图为整车转向架动力学模型。

 

图2-2 动车组动力学模型

并在前、后转向架上分别安装了30个传感器来记录不同运行工况下多尺度(纵向、横向和垂向)的加速度信息,以便采集列车运行过程的故障数据。

 

图2-3 通道序号和通道信息表

3.使用Matlab构建我国高速铁路无砟轨道不平顺谱

轨道不平顺现象是引发机车车辆产生振动情况或破坏的重要原因,一般采用轨道不平顺功率谱密度函数的统计平均值,即轨道谱,来表征轨道随机不平顺。根据各波长区段下幂函数分段拟合公式可以得到我国无砟轨道不平顺功率谱密度函数,在MATLAB平台中通过逆傅里叶变换的方式对功率谱密度函数进行反演,从而构建出轨道随机不平顺的时序序列。下列四张图是根据无砟轨道谱构建的300km/h速度下各方向不平顺幅值随时间变化的曲线,总模拟时间为100s,模拟的线路长度为8333m。

 

 

图2-4 随机轨道不平顺谱

4.导入随机轨道谱到动力学模型中,在不同工况下进行仿真

由于功率谱密度反演过程中,存在符合均匀分布的独立相位序列,故每次根据《我国高速铁路无砟轨道不平顺谱》反演得到的时序序列存在随机差异。将随机轨道谱数据粘贴到.tre文件下代入到SIMPACK平台进行仿真计算。选取3条线路的动力学信号如图所示,该信号为列车正常运行时车辆中部横向加速度信号,左侧为该信号的时域波形,右侧为该信号的频域波形。通过下图可以看出,仿真得到的列车振动信号存在差异,轨道随机不平顺对列车动力学信号的幅值和频率分布均有影响。

 

 

 

图2-5 三条线路的动力学信号

5.搭建LSTM、LSTM-AM网路用于转向架故障诊断

本文设计的基于LSTM的高速列车转向架故障诊断方法如图所示:该网络通过双层LSTM结构对时序信号进行特征提取,并在LSTM层之间加入Dropout层,防止过拟合,增强模型泛化能力。随后取第二层LSTM最后一个时间步的隐藏状态,其汇总了整个序列的信息,经第二Dropout层输入到两个全连接层进行整合,全连接层中使用LeakyReLU激活函数,通过在负半轴给定微小斜率解决梯度消失问题。   

   

图2-6 基于LSTM转向架故障诊断方法结构图

注意力机制(Attention Mechanism, AM)是一种神经网络中的特殊技术手段,可以提高神经网络解释性,增强可视化解释。自注意力机制是注意力机制的变体,其减少了对外部信息的依赖,更擅长捕捉数据或特征的内部相关性(K、 V、 Q 来自于同一个X,三者同源)。多组自注意力机制并行运行,最后把结果拼接起来则形成了多头注意力机制(Multi-Head Attention),本文提出一种结合了多头注意力机制的LSTM-AM转向架故障诊断方法

 

图2-7 基于LSTM-AM转向架故障诊断方法结构图

将试验得到的振动信号,输入到搭建好的模型中进行训练,训练流程如图所示,训练损失值表示预测值和真实值误差,求得损失值后,采用梯度下降法更新网络参数。

   

图2-8 训练流程图

本文设计了两种理想工况下的试验方案。其中,全拆故障试验方案如下:高速列车车速在300km/h时,运行时间98s,以随机生成的轨道谱为轨道激励,包含正常运行、不同横向减振器故障,不同位置抗蛇行减振器故障、以及不同空气弹簧故障共十一种工况。由于一个构架的两个空气弹簧存在差动阀调节,当一个空气弹簧故障时,差动阀连接两个空气弹簧,故空气弹簧故障对应两种工况。

 

图2-9 全拆故障

实际故障试验方案如下:高速列车车速在300km/h时,运行时间98s,以随机生成的轨道谱为轨道激励,包含正常运行、横向减振器失效故障,抗蛇行减振器失效故障、以及空气弹簧失效故障共十一种工况。其中,空气弹簧失效形式为漏气,由于差动阀的存在,一侧漏气失效垂向刚度增大至原来10倍,一侧正常工作。抗蛇行减振器和横向减振器失效形式为漏油,即阻尼逐渐消失趋于0。

 

图2-10 实际故障

得到样本之后进行随机打乱,并按照4:1分为训练集和测试集。设置训练参数时,使用Adam优化算法,学习率lr动态设置为当迭代次数在100以内时,学习率固定在0.001,当迭代次数大于100后,每隔100次迭代,学习率下降为之前的十分之一。在神经网络训练中,采用批处理(Batch)的方式进行计算,本文设置的样本批次大小(Batch_size)为128;设置总迭代次数为800次。

损失值作为网络模型的优化参照,是预测结果与真实结果之间的误差衡量指标。其结果虽然不能代表网络的实际性能,但在一定程度上还是反映了网络模型的训练情况。在大多数神经网络模型的训练过程中,损失值随着迭代次数是否收敛是网络训练是否成功的重要指标。可以看到两种方法均能收敛,二者性能逐渐趋于稳定;通过对比可知,LSTM-AM网络训练时收敛更快,这也反映了其提取时序信号特征的能力较LSTM方法更强。

  

图2-11 LSTM和LSTM-AM网络Loss值下降曲线

下图为基于LSTM的故障诊断方法与基于LSTM-AM的故障诊断方法全拆故障试验的混淆矩阵图。该图中横轴代表诊断的样本标签,纵轴代表样本的真实标签,可知在对角线上的元素代表了准确预测的样本。从图中可以看出总共447个测试样本中,LSTM方法正确诊断了356个,诊断准确率为79.64%LSTM-AM方法正确诊断了413个,准确率为92.39%。由此可以看出,在理想工况时,引入自注意力机制的LSTM-AM网络提取时序信号特征能力更强,诊断准确率更高,收敛速度更快。实际故障试验诊断结果对比的结果如下,从两种方法的混淆矩阵中可以看出,LSTM方法诊断准确率达到了89.52%LSTM-AM方法诊断准确率达到了96.87%。说明两种方法均能实现对转向架悬挂部件实际失效形式的故障诊断,并且可以看到LSTM-AM网络性能优于LSTM网络。

   

图2-12 LSTM和LSTM-AM网络全拆故障混淆矩阵

   

图2-13 LSTM和LSTM-AM网络实际故障混淆矩阵

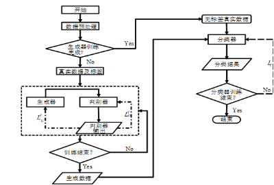
6.设计CGAN-LSTM网络

在考虑轨道随机不平顺时,进行转向架故障诊断的关键就是提高模型的泛化能力,降低动力学信号中不确定性的影响,更深层次地提取故障的信号特征。故提出了一种改进的CGAN方法,该方法以CGAN为基本框架,添加附加条件信息y增加网络的约束,从而使得生成器变得可控。并加入了分类器(Classifier)作为转向架故障诊断结果的输出部件。本章中,将LSTM-AM网络模型作为CGAN模型的分类器。

作为CGAN网络的核心设计,生成器的本质是概率生成模型,其作用主要是学习原始样本分布,并拟合动力学信号的不确定性,提供更多包含了真实信号特征的样本从而增强分类器网络的泛化能力。其结构如图所示。包含两层 LSTM 、两层BN层和多头注意力层,其中多层 LSTM 可解决单层 LSTM 网络提取特征适应性弱的问题,BN层通过对每层输入进行归一化使网络各层输入的分布更稳定,Attention 机制能将训练的注意力从全局转移到目标关注的局部重点上。生成器的输入为随机噪声和标签信息,生成器的输出大小和真实样本大小一致。

 

图2-14 生成器网络设计

在 CGAN-LSTM 模型中,判别器的作用是将生成器产生的生成样本与真实样本区分开,其输出结果为 0~1 之间的数值,当判别器认为是真实样本时则判定的值接近 1,反之则判定的值接近 0,然后根据输出结果更新判别器和生成器参数。该模型判别器的结构为一层含有64个单元的LSTM 网络,并使用 Sigmoid 函数将数值压缩到 0~1 之间。

设计的CGAN模型训练过程分为两个步骤,首先训练生成器和判别器,再训练分类器。由于在训练初期生成器性能较差,生成样本很容易被判别器“识破”,所以在交替训练生成器和判别器时一般训练生成器k次,训练判别器一次。在训练生成器时,随机产生噪声以及条件信息y,输入到生成器中得到生成样本,再将输入到判别器中得到判别器输出,根据判别器输出以及上述损失函数对生成器进行网络参数更新;在训练判别器时,通过对比其输出结果与条件信息的误差更新网络参数。当生成器和判别器完成训练后,将生成样本和真实数据中的训练数据共同作为分类器的训练样本。

 

图2-15 CGAN-LSTM网络流程图

上侧是全拆故障试验结果图像,下侧是实际故障试验结果图像。由此可以得出,总共447个测试样本中,全拆故障下CGAN-LSTM方法诊断准确率为96.42%,实际故障下CGAN-LSTM方法诊断准确率为97.32%。试验结果证明所提改进的CGAN方法网络训练时收敛更快,诊断准确率最高,说明所提改进的CGAN方法在考虑轨道随机不平顺下的转向架故障诊断性能最强。

       

      

图2-16 CGAN-LSTM网络训练结果

三、下一步工作计划

1.完成关键部位如空气弹簧的图纸绘制:

使用 SOLIDWORKS 软件绘制和装配列车关键部位的三维模型,并输出 A0 规格的工程图纸。

2.完成多条随机轨道谱干扰下线路的故障诊断:

利用前面搭建的LSTM,LSTM-AM和CGAN-LSTM网络模型进行多条线路的故障诊断,对比验证新方法的诊断能力和网络的泛化能力。

3.撰写毕业论文并准备答辩:

整合全篇研究内容,认真撰写毕业论文、准备毕业答辩,为本科生生涯画上圆满句号。

 

问题一:你认为自己的毕业设计工作中还存在什么问题

回答:我认为还存在轨道随机不平顺谱多样性不足,动力学仿真信号缺少实测的振动数据补充以及实际故障模式覆盖不全等问题,总体来说本设计还存在一定的局限性。

问题二:你认为自己的毕业设计还有什么优化空间

回答:我认为可以从优化网络结构出发,调整网络参数,提升模型训练时间。

 

 

在本次毕业设计进行过程中,我收获颇丰。通过建立 CRH380A 动车组动力学模型,我不仅对高速列车转向架的工作原理知识进行了巩固,也对如空气弹簧、横向减振器、抗蛇行减振器等关键部件的作用有了更深入的认知。通过Matlab进行轨道不平顺谱的构建,让我掌握了逆傅里叶变换法等知识,认识到了轨道谱对于列车动力学状态的影响。通过研究并设计基于深度学习的故障诊断方法,我深入地学习了神经网络模型的原理、结构和应用,极大地拓宽了我的专业知识面。完成毕业设计的过程,也是我培养个人综合素质的过程。在这之中我学会了独立思考、分析已有问题并积极寻找解决方案。回顾中期前的工作,我也认识到了自己的不足之处。在研究诊断方法上虽然尝试了多种神经网络模型,但对于一些更前沿的诊断方法没有深入探索。在未来的学习中,我将努力学习,提高自己的研究能力。